jls international
    • India
    • USA
  • Über uns
  • Produkte
  • Engineering-Kompetenz
  • Referenzen
  • Kontakt
    • jls international English
    • jls spain Spanish
    • jls france French
    • jls polland Polish
    • jls russia Russian
   Statischer Mischer
Wendelmischer
HSM Mischer mit hoher Scherung
Wendel-Mischerstangen
Scheiben-Statikmischer
Finnen-Statikmischer
Gasmischer
   Wärmetauscher
Statischer Misch-Wärmetauscher
   Heißdampf-/ Einspritzkühler
Venturi-Dampfkühler
   Ejektor/Strahlpumpe
Dampfstrahler, Sumpfejektorpumpe, Flüssigkeitsejektor, Luftejektor
   Eductor/Strahlmischer
Strahlmischer
   Thermischer Trockner
Atmosphärischer Einzel-Walzentrockner
Atmosphärischer Doppel-Walzentrockner
Vakuum- Doppelwalzentrockner
Vakuumdrehtrockner
Vakuumpfannen- und Kesseltrockner
Vakuumetagentrockner
Atmosphärischer Flockenkühlwalzen
Wyssmont Turbotrockner
   Verdampfer und Destillationssystem
Fallfilmverdampfer
Steig-Fallfilmverdampfer
Zwangsumlaufverdampfer
Destillationssystem
   Pulvermischung
Patterson Kelley Pulvermischung

Wyssmont Turbotrockner




Hergestellt von Wyssmont Inc, USA

Der TURBO-DRYER® von Wyssmont besteht aus einer Anzahl langsam drehender Trassen. Das Material wird kontinuierlich auf die oberste Trasse eingefüllt. Nach Abschluß einer Umdrehung fällt das Material unter Vermischung auf die nächsttiefere Trasse, wo es nivelliert und nach einer weiteren vollständigen Umdrehung dann auf die nächste Trasse fällt. Dieser Prozess wird auf jeder Trasse nach einer Umdrehung wiederholt. Die runden Trassen sind in einem Gehäuse angeordnet, in dem erwärmte Luft oder Gas zirkuliert.

Dies ergibt ein sehr gleichmäßig getrocknetes Produkt, da das Material periodisch immer neu verteilt wird. Aufgrund gleichmäßiger Innen- oder Zonentemperatur verfügt der Turbo-Trockner über die exakteste Produkttemperaturregelung aller möglichen Trocknertypen.


Aufgrund der sanften Behandlung entstehen nur sehr wenig Staub oder Feinstpartikel, auch bei fragilen Materialien wie Kristallen.

Der Turbo-Trockner bewältigt Temperaturen von bis zu 600 °C mit präziser Temperaturregelung und Verweilzeit unter leicht einstellbaren und automatisch aufrecht erhaltenen Trocknungsbedingungen.

Er lässt sich mit Schutzgasatmosphären-Rezirkulation mit Lösungsmittelrückgewinnung betreiben, ermöglicht bei Bedarf aber auch einen Betrieb als Trockner, Reaktor, Wärmebehandler, Kalzinator, Befeuchter, Agglomerator, Sublimator oder Röster oder eine Kombination davon.


Durch den selbstreinigenden Wischvorgang beim Trassenwechsel ist eine manuelle Reinigung bei Produktwechseln oft nicht erforderlich.

Der Turbo-Trockner ist leicht anzufahren und mit verschiedenen Materialien zu betreiben und verursacht wegen seiner unübertroffenen Zuverlässigkeit nur geringe Wartungskosten. Auch zeichnet er sich durch niedrige Energiekosten (dank Wärmerückgewinnung) und niedrige Arbeitskosten aus.


Wyssmont Turbotrockner - Besondere Merkmale

  • Geeignet für Temperaturen bis zu 600 °C
  • Präzise kontrollierte Temperatur und Verweilzeit
  • Leicht einstellbare und automatisch aufrecht erhaltene Trocknungsbedingungen
  • Automatische Anpassung an unterschiedliche Zufuhrraten
  • Kann unter umgewälzter Schutzgasatmosphäre mit Lösungsmittelrückgewinnung betrieben werden
  • Fungiert bei Bedarf als Trockner, Reaktor, Wärmebehandlungsvorrichtung, Befeuchter, Agglomerator, Sublimator und Röstofen in Kombination
  • Umgebungsfest abgedichtete und explosionsgeschützte Modelle
  • Durch den selbstreinigenden Wischvorgang ist eine manuelle Reinigung bei Produktwechseln oft nicht erforderlich
  • Problemloser Anlauf und Betrieb mit unterschiedlichen Materialien
  • Geringe Wartungskosten dank unübertroffener Zuverlässigkeit
  • Geringe Energiekosten (unter Einsatz von Wärmerückgewinnung,siehe Zeichnung). Geringe Arbeitskosten
  • Kann beliebige Heizmedien nutzen: Dampf, Gas, Strom, Öl, Hochtemperaturöl oder Abgas aus anderen Arbeitsgängen
  • Niedertemperaturtrocknung bis hinunter zu 15.5 °C ohne Vakuum oder bis zu 600 °C
  • Verfügbar in Laborgrößen, Verpackungseinheiten und großen Formaten für die Freiflächenaufstellung
  • Hergestellt aus einer Vielzahl von Materialien
  • Vertikale Konstruktion, geringer Platzbedarf Installation im Außen- oder Innenbereich
  • Präziser Ausbau auf Basis von Tests mit wenigen Pfund

Wyssmont Turbotrockner - Behandelte Materialien

  • Pulver
  • Pasten
  • Kristalle, Perlen
  • Klärschlämme
  • Granulate
  • Schlämme
  • Klumpen
  • Feststoffe
  • Filterkuchen
  • Zentrifugenkuchen
  • Pellets und Flocken


Der Wyssmont Turbotrockner kann verwendet werden zum:

    Trocknen mit Wärmerückgewinnung        Trocknen mit Lösungsmittelrückgewinnung

Trocknen mit Wärmerückgewinnung



Die Trocknung von Produkten mit Wärmerückgewinnung senkt die Energiekosten. Ein Energieverbrauch von nur 3.720 kJ/kg verdampftem Wasser ist im Allgemeinen erreichbar, wenn lange Verweilzeiten oder ein hohes Maß an Produktgleichförmigkeit in einer Heizungs- oder Kühlungsanwendung erforderlich sind. Unsere Geräte geben eine kompakte, benutzerfreundliche und zuverlässige Antwort.

Sie sind besonders gut geeignet zum Erwärmen und Kühlen sehr feiner Pulver mit minimaler Partikelgrößentrennung. Die Geräte sind für Temperaturen bis zu 600 °C lieferbar. Werden spezifische Zeit-/Temperaturverläufe, eine schonende Behandlung oder spezielle Atmosphären verlangt, können problemspezifische Lösungen angeboten werden.

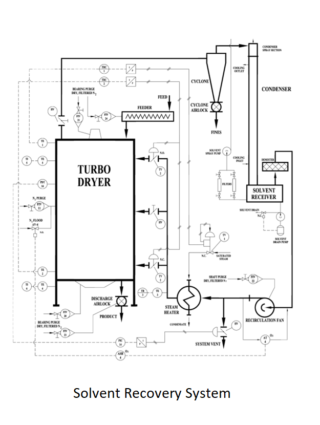
Trocknen mit Lösungsmittelrückgewinnung



Wyssmont ist führend auf dem Gebiet der Trocknung mit Lösungsmittelrückgewinnung. Verglichen mit den Chargentrocknern mit Lösungsmittelrückgewinnung, die sie häufig ersetzen, sind diese Systeme sicher, wirtschaftlich und für Dauerbetrieb geeignet und benötigen so gut wie keine Bedienereingriffe. Ihre Konstruktion basiert auf den besonderen Merkmalen des TURBO-DRYER®, der die einzigartige Fähigkeit hat, bei Atmosphärendruck mit Inertgas als Trocknungsmedium in einem geschlossenen System zu arbeiten. Diese Systeme genießen einen ausgezeichneten Ruf für Sicherheit und Zuverlässigkeit. Für viele Kunden, die über umfassende Erfahrungen mit Trocknungsanlagen verfügen, kommen zum Trocknen mit Lösungsmittelrückgewinnung nur Wyssmont-Systeme in Frage. Der TURBO-DRYER® besteht aus einem Stapel langsam drehender Rundhorden. Das Material wird auf die obere Horde geladen. Nach einer Drehung wird das Material auf die nächsttiefere Horde gewischt, wo es gemischt und nivelliert und dann nach einer Drehung dann auf die nächste Horde gewischt wird, wo der Vorgang wiederholt wird. Die Horden sind in einem Gehäuse enthalten, in dem erwärmte Luft oder Gas von internen Gebläsen umgewälzt wird.

Hilfsmittel



Rotoscoop® Beschicker


Unser Rotoscoop® Beschicker ist der einzige nicht verstopfende Luftschleusenaufgeber. Er eignet sich hervorragend für die Zuführung eines feuchten Materials in einen Trockner, insbesondere wenn der Trockner Lösungsmittel abführt oder es eine Schutzgasatmosphäre im Trockner gibt. Eine weitere Anwendung besteht in der Zufuhr trockener Feststoff in einen Reaktionskessel, wobei eines der Reaktionsprodukte Wasserdampf ist. Der Wasserdampf tendiert dazu, in den oberen Bereich des Kessels zu steigen und an der Unterseite eines Luftschleusenaufgebers zu kondensieren, wobei durch die Kondensation auf den Feststoffen im Aufgeber eine Verstopfung herbeigeführt wird. Der Rotoscoop® Beschicker beseitigt dieses Problem. Er kann im Normalfall 1-2 Jahre und länger betrieben werden, ohne ihn aus irgendeinem Grund abschalten zu müssen.


Klumpenbrecher


1. Rotocage®

Unsere Klumpenbrecher sind bekannt für das Brechen spröder Produkte mit nur sehr wenig Staubentwicklung, falls überhaupt. Der Rotocage® erzeugt ein konsistentes Produkt von im Allgemeinen einem (1) mm oder weniger ohne Siebe und feiner mit einem Sieb. Der Schneidrotor sorgt für ein Extrudat mit gleichmäßiger Länge und eignet sich hervorragend für von einem Trommeltrockner abgeblättertes Polymer.

2. RCBP Rotocage®

Der RCBP Rotocage® dient dem Aufbrechen von Kunststoffgranulatansammlungen ohne Beschädigung oder Verschmelzen. Er ist besonders geeignet für aus Agglomeraten bestehenden Siebrückstand. Er ist in einer hygienegerechten Ausführung lieferbar, die sich leicht reinigen lässt.

3. Triskelion®

Der Triskelion® bricht große Klumpen in kleine auf, ohne zu schleifen und Feingut zu produzieren. Seine Messer schneiden das Produkt, anstatt es zu zerdrücken. Beim Zerdrücken bildet sich Feingut. Feingut wird leicht weggeblasen oder landet auf den Mitarbeitern oder in der Umgebung. Die Konstruktion ermöglicht das gleichmäßige Aufbrechen von Platten eines Produkts wie etwa eines Hordentrocknerprodukts. Sowohl der Triskelion® als auch der Rotocage® Klumpenbrecher ist in einer Ausführung zur Behandlung von feuchtem Material erhältlich.

4. Cake-Breaker™ Beschicker

Der Cake-Breaker™ Beschicker fungiert gleichzeitig als Klumpenbrecher und Aufgeber. Er ist besonders geeignet zum Aufbrechen von Kuchen aus Platten- und Rahmenfiltern und sprödem Material. Mit Platten- und Rahmenfiltern ist eine mechanisierte Lösung auf Schienen möglich, um das Produkt entlang des Platten- und Rahmenfilters zu einem Förderband zu bringen.


Weitere Hilfsmittel sind Vane-Rotor® Luftschleusen, deren rechteckige Auslegung einen maximalen Durchsatz bei minimaler Höhe ermöglicht und die für hohe Temperaturen bis zu ca. 540 °C geeignet sind, sowie Aufgeber mit mehreren Schnecken für eine gleichmäßige Beschickung.

Unsere Kipprutsche stellt eine sichere Methode zum Aufbrechen des zusammengeballten Inhalts von 50 Säcken in ein frei fließendes, leicht zu handhabendes Produkt ohne Staub bei Verwendung eines Rotocage® Klumpenbrechers dar.

Kontaktieren Sie uns

Copyright © JLS International Germany GmbH |
Alle Rechte vorbehalten | Imprint | Haftungsausschluss